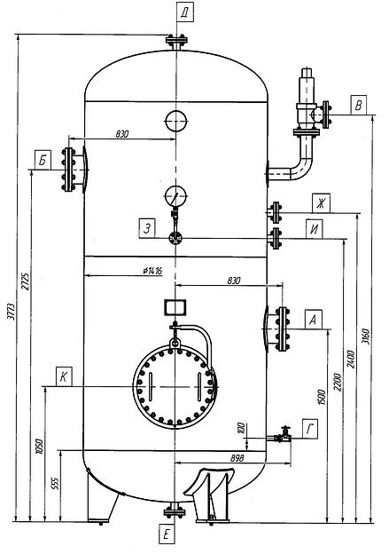
Ресиверы азота
Shipping condition
Description
Specifications
- Объём, м³
- В-1, В-1.6, В-10, В-100, В-16, В-2, В-20, В-25, В-3.2, В-32, В-4, В-40, В-5, В-50, В-6.3, В-8, В-80, В-0.5
Документы
ОПРОСНЫЙ ЛИСТ
247 КБ
DOC
Recommendations for you
Permanent offer, piece by piece
Врезка воротниковая оцинкованная круглая D 400/125г. Новосибирск, ул. СвязистовRUB 496Permanent offer, piece by piece
Procase B430L-B-0 черный {4U глубина 540мм, внешн 3x5.25, внутр 8xHDD, MB 12"x13",без Б/П PS2}Россия, Санкт-ПетербургRUB 11,350Permanent offer, piece by piece
Картридж Waterman International 52011 (S0110940) черный чернила для ручек перьевых (6шт)Россия, Санкт-ПетербургRUB 545















