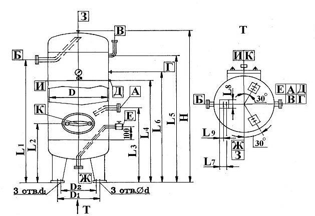
Воздухосборники вертикальные
O'tkazish shartlari
Tavsif
Xarakteristikalar
- Объем, м³
- В-1, В-1.6, В-10, В-100, В-16, В-2, В-20, В-25, В-3.2, В-32, В-4, В-40, В-5, В-50, В-6.3, В-8, В-80, В-0.5
- Среда
- Воздух
Siz uchun tavsiyalar
Doimiy taklif, donalab
Видеокамера IP купольная, 1/3.0"КМОП, 4Мп (2560*1440) @ 25к/с, Ultra 265| H.265| H.264, 2 потока, DWDR, 4.0мм объектив 0.01 Лк @F2.1, ИК-подствека до 30м, IP67, -40°C ~ 60°C Детекция движенияРоссия, Санкт-ПетербургRUB 479 8Doimiy taklif, donalab
Проволока обыкновенного качества Ф 1,4 мм ОПТРоссия, Ростовская областьTalab bo'yichaDoimiy taklif, donalab
Тонер-картридж GG Toner cartridge for Kyocera P3045dn/P3050dn/P3055dn/P3060dn/P3145dn/P3150dn/P3155dn/P3260dn/M3145dn/M3645dn/M3860idn/M3860idnf (12500 pages) With Chip (GG-TK3160)Россия, Санкт-ПетербургRUB 381 1


















