Фильтры-сепараторы газа
Условия передачи
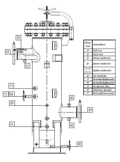
Описание
Характеристики
- Обозначение
- ФС, ФСГ, ГФС, ФГС
- Диаметр, мм
- 25-1600
- Давление, МПа
- 0.6-16
- Рабочая t, °C
- -70 / +600
- Содержание влаги и конденсата в исходном газе, мг/м³
- до 1500
- Рабочая среда
- природный, попутный нефтяной газ, сжиженный газ, воздух
- Материальное исполнение
- ст.09Г2С, ст.12Х18Н10Т, ст.10Х17Н13М2Т, ст.08Х18Н10Т и др
Документы
ОПРОСНЫЙ ЛИСТ
246 КБ
DOC
Рекомендации для вас
Постоянное предложение, поштучно
Смартфон Tecno Camon 40 Pro 256Gb 8Gb белый моноблок 3G 4G 6.78" Android 14 50Mpix 802.11 a/b/g/n/ac NFC GPS GSM900/1800 GSM1900 ProtectРоссия, Санкт-ПетербургRUB 24,657Постоянное предложение, поштучно
Разветвитель USB-C Hoco HB35 4порт. черныйРоссия, Санкт-ПетербургRUB 1,091Постоянное предложение, поштучно
Папка Silwerhof Cloud для семейных документов (на 4компл.) 230x310ммРоссия, Санкт-ПетербургRUB 923Постоянное предложение, поштучно
Разбавитель TH-84E для маркировочных принтеров Hitachi, 0,95 л ОПТРоссия, НовосибирскПо запросу




















